Home › Unlabelled ›
How To Test Cooling Fan Relay : Diagnostic Module : Before we begin our how to test your accord fan relay, please take the utmost care when working around your radiator fans.
How To Test Cooling Fan Relay : Diagnostic Module : Before we begin our how to test your accord fan relay, please take the utmost care when working around your radiator fans.. How does a car's cooling fan work? How does a relay actually work. The quickest way to tell whether or not the electric fan(s) are working is to start the engine; The wis says it's a 30 amp fuse, but says fuse 36 is a fan side ress metal and pull connector out. A successful test again demonstrates that the power supply to both cooling fans is good and that both fans, the ac relay, and the cooling fan relay are working properly.
Do you know how to do electrical testing ? If you think the problem is the cooling fan relay, test it ! With a bad cooling fan relay, the driver's side cooling fan should still run in slow speed on high coolant temperature. But if you have more time than money, you can easily diagnose it yourself, and i'll show you how. Find a wiring diagram to see what all is involved in turning on the fan.
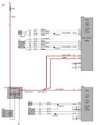
Diagnostic Module from www.rivercityroad.com See illustration to find where to bypass. Open the front fusebox and find cooling fan relay #1 it's in the middle stay away from relays #2 + #3. Testing the fan relay with a multimeter. How does a car's cooling fan work? What and how do i run a test for it? This should be a 12 volt signal that is constant, regardless of key placement. The coolant fan relay on a 1988 chevy celebrity with 2.8l v6 is on the radiator support bracket behind the right hand headlights. When you're driving, air flows through the car radiator to keep your engine a normal temperature.
It is your power distribution control.
But if you have more time than money, you can easily diagnose it yourself, and i'll show you how. Find a wiring diagram to see what all is involved in turning on the fan. To find out how to replace your ptc relay, keep reading! Through these results, you may find out how efficiently your laptop. The cooling fan relay is the relay that controls the engine's cooling fans. Pcm then decides when to trip the relay, which then powers the fan. How does a car's cooling fan work? See illustration to find where to bypass. Computer module , relay etc. Testing your computer's cooling fan is easily done. Turn off when the coolant cools down at 95℃. It tests the stress that your computer can handle, as well as diagnosing errors caused by heat. Laptop fans are an important aspect of cooling off the internal workings of your computer.
How to test the cooling fan motor testing a cooling fan relay troubleshooting a cooling fan that doesn't work can be a relatively straightforward task at times. If there's an issue with the relay, the fan will be affected. Open the front fusebox and find cooling fan relay #1 it's in the middle stay away from relays #2 + #3. The point of all this is that it does not sound like your car's engine got hot enough (212f?) to turn on a cooling fan. The cooling fan relay is the relay that controls the engine's cooling fans.
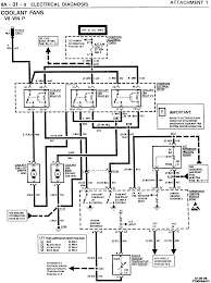
Reason For Cooling Fan Not Come On Hyundai Forums from www.hyundai-forums.com Also, i'm curious about fuse 35, which is another fan power line. Do you know how to do electrical testing ? This should be a 12 volt signal that is constant, regardless of key placement. If the light ever goes out when you jiggle the fan or turn it As shown in the video, use google images and/or a web search to. How does a relay actually work. It tests the stress that your computer can handle, as well as diagnosing errors caused by heat. To find out how to replace your ptc relay, keep reading!
It may cause the fan to cut in and out, or not come on at.
To test the ptc relay in your refrigerator, unplug the fridge and remove the lower back panel so you can access the relay, which will look like a if the reading on the meter is above 1 ohm or remains unchanged, it may be time for a replacement. This his how you check a radiator fan to see if it's failing intermittently. With a bad cooling fan relay, the driver's side cooling fan should still run in slow speed on high coolant temperature. What and how do i run a test for it? The relay is typically located under the. One of the first symptoms commonly associated with a bad or failing cooling fan relay is an engine that runs hot or overheats. If the a/c is turned on, this overrides the temp sensor, and pcm turns on both fans. The cooler/ radiator fan driver relay is located in the black box just behind your drivers side headlight assy under the hood. It may cause the fan to cut in and out, or not come on at. Pcm then decides when to trip the relay, which then powers the fan. The coolant fan relay on a 1988 chevy celebrity with 2.8l v6 is on the radiator support bracket behind the right hand headlights. Testing the fan relay is easy, the hardest part is getting to it, since jeep in all its wisdom, located the fan relay behind. This should be a 12 volt signal that is constant, regardless of key placement.
Testing the fan relay is easy, the hardest part is getting to it, since jeep in all its wisdom, located the fan relay behind. Testing low and high speed cooling fan relays. Turn off when the coolant cools down at 95℃. Want to know how can i diagnose the fan in my laptop to find out if is working properly or not. Testing your computer's cooling fan is easily done.
Dodge Caravan Questions Overheating Due To Fans Not Coming On Cargurus from static.cargurus.com This should be a 12 volt signal that is constant, regardless of key placement. Sorry, but i am not mind reader, so i. A successful test again demonstrates that the power supply to both cooling fans is good and that both fans, the ac relay, and the cooling fan relay are working properly. The fan is not working. Please advise how to test them. How to wire a cooling fan relay get the book at amazon: How to test a cars cooling fan tutorial hello everyone i thought i would make a video on showing how to test your. If you think the problem is the cooling fan relay, test it !
Sorry, but i am not mind reader, so i.
Bypassing the cooling fan relay will take you longer to do than it would if you just replaced it. Symptoms of a bad pwm fan relay. How to test a cars cooling fan tutorial hello everyone i thought i would make a video on showing how to test your. The fan is not working. How to test the cooling fan motor testing a cooling fan relay troubleshooting a cooling fan that doesn't work can be a relatively straightforward task at times. Connecting a single cooling fan is a rather straightforward system, it relies on a separate temperature sender to switch the fan on, or you can utilize the a relay kit, our part number ccfkrl, will include everything you need to properly wire up your electric cooling fans, with the exception of additional. Testing the fan relay with a multimeter. A relay uses a relatively small electric current that can turn on or off a much larger electric current. The cooling fan relay is the relay that controls the engine's cooling fans. Testing your computer's cooling fan is easily done. As shown in the video, use google images and/or a web search to. This should be a 12 volt signal that is constant, regardless of key placement. Sorry, but i am not mind reader, so i.